

فورد تخترع محركًا يعمل بالهيدروجين
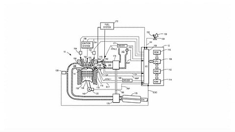
قدَّمت شركة فورد للسيارات إلى مكتب براءات الاختراع والعلامات التجارية في الولايات المتحدة الأمريكية، براءة اختراعها لمحرك احتراق داخلي يعمل بالهيدروجين، وتستخدم السيارة المصممة لتعمل بالهيدروجين نظام محرك مشابهًا لمحرك السيارة الكهربائية، حيث تحول طاقة الهيدروجين المخزنة إلى كهرباء بواسطة خلية الوقود، ومع ذلك فإنَّ براءة اختراع فورد الجديدة تتعلق بمحرك احتراق داخلي مع شاحن هواء (توربو) تقليدي يستخدم الهيدروجين بدلًا من وقود البنزين والديزل.
في وقت سابق من هذا الشهر أعلنت شركة فورد أنها ستقسم أنشطتها إلى قسمين منفصلين، سيكون قسم موديل إي مسؤولًا عن السيارات الكهربائية الصرفة مستقبلًا، وهناك عدد من السيارات الكهربائية الجديدة قيد التطوير حاليًا. في المقابل، سيعمل قسم بلو (الأزرق) على السيارات بمحركات احتراق داخلي، وبالإضافة إلى ذلك يبدو أنَّ فورد تعمل على مشروع مثير للاهتمام للغاية، بناءً على براءة اختراع حديثة.
بعض التقارير تشير إلى أنّ هذا المحرك يجب أن يكون قادرًا (بشكل نظري في الأقل) على العمل عبر مجموعة واسعة من نسب الوقود والهواء المثالية (قِيَم لامدا)، تمامًا كما الحال في محرك الاحتراق الداخلي الحديث القياسي، سيستخدم نظاما إعادة تدوير غاز العادم وتوقيت الصمامات للتحكم في عملية الاحتراق . وفقًا للمعلومات المتاحة، سيكون المحرك قادرًا على قيم لامدا تزيد عن 2.00، ما يعني مزيجًا من الهواء والوقود مؤلفٌ من 68 جزءًا في الأقل من الهواء إلى جزء واحد من الهيدروجين. للمقارنة، يمكن أن يعمل محرك البنزين بقيم لامدا تتراوح بين 0.54 و 1.25 لامدا .رر
براءة الاختراع تتضمن أيضاً الحقن المباشر للهيدروجين في الأسطوانات، ومن الناحية النظرية، فإنّ ضخ الهيدروجين بالحقن المباشر يمكن أن ينتج طاقة تزيد بنسبة تصل إلى 15 في المئة مقارنةً بمحرك البنزين المكافئ . كما يُنظر إلى محرك احتراق الهيدروجين، في براءة اختراع فورد، على أنه جزءٌ من نظام المحرك الهجين، مع وجود محرك – مولد بين المحرك وعلبة التروس. إلا أنه من المهم ملاحظة أنَّ براءة اختراع فورد تغطي فقط طريقة احتراق مخاليط الهيدروجين والتحكم فيها، وليس جميع المحرك .